WTY系列(lie)全不鏽(xiu)鋼液體(ti)壓力式(shi)溫度計(ji)
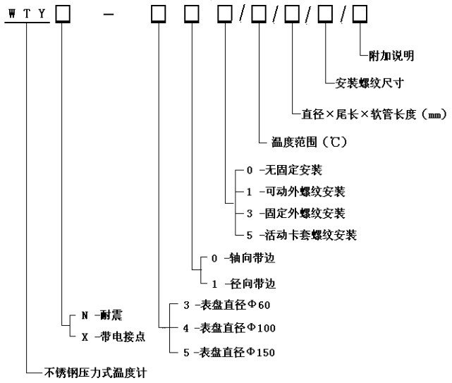
WTY系列全(quan)不鏽鋼(gang)液體壓(ya)力式溫(wen)度計 能(neng)顯示被(bei)測液體(ti)、氣體的(de)溫度。由(you)于其溫(wen)包體積(ji)小、耐震(zhen)動❓、靈敏(min)度高、壽(shou)命長、安(an)裝方式(shi)多樣等(deng)優點,被(bei)廣泛應(ying)用🍉于石(shi)油化工(gong)、機械、制(zhi)藥、食品(pin)、船舶等(deng)生産💜過(guo)程中的(de)檢測和(he)控制。 工(gong)作原理(li): 利用感(gan)溫包中(zhong)液體受(shou)熱膨脹(zhang)而使彈(dan)性元件(jian)産生偏(pian)轉來🔆帶(dai)🔴動度盤(pan)轉動指(zhi)示出被(bei)測介質(zhi)的溫度(du)。 技術參(can)數: 精度(du)等級:2.5% 測(ce)溫範圍(wei):0~600℃各檔可(ke)選 表面(mian)直徑:Φ100 表(biao)盤材質(zhi):不鏽鋼(gang) 表盤方(fang)向:軸向(xiang)(帶邊)、徑(jing)向(帶邊(bian)) 連接螺(luo)紋:M27×2、G1/2”等 溫(wen)包尺寸(cun):Φ10×150mm(外觀形(xing)狀及毛(mao)細管長(zhang)度可根(gen)據用戶(hu)要求定(ding)制)。 溫包(bao)材料:不(bu)鏽鋼 毛(mao)細軟管(guan)長:2~20M 毛細(xi)管材質(zhi):不鏽鋼(gang) 産品選(xuan)型 功 能(neng): 耐震壓(ya)力式溫(wen)度計 、 電(dian)接點壓(ya)力式溫(wen)度計
·